随着煤炭全产业链的机械化、信息化、智能化的推进,煤炭装备制造在煤炭相关产业链中变得越来越重要,本文详细从多个维度介绍了煤炭装备制造行业,让读者对煤炭装备制造行业能有一个成体系的认识。
一、煤炭装备制造行业简介
1.什么叫煤炭装备?
煤炭装备制造业是为煤炭工业提供现代技术装备的产业,他是专门从事煤炭开采、运输、加工和利用过程中所使用的机械设备的设计、制造、销售和服务的产业。煤炭机械行业的主要任务是提供高效、安全、环保的机械设备,以满足煤炭行业的生产需求。
2.煤炭装备分类
煤炭装备按照煤矿开采的顺序,分为前期设备、煤机设备、地面设备和其他零星设备,详细的分类如下:

2022年,我国煤炭装备制造业生产总工业总产值约2000亿元,其中主要的煤机类别中的“三机一架”是煤炭装备制造业最主要的组成成分。

3.采煤机
煤机是一种专门用于煤炭开采的机械设备,它的主要用途是完成煤炭的采掘和运输。采煤机的工作原理是将机械钻头钻入煤层中,通过旋转和锤击等方式将煤炭破碎,然后利用刮板、输送带等设备将煤炭输送到地面。

4.掘进机
掘进机主要用于地下空间的掘进和挖掘作业。

5.刮板输送机
煤炭行业刮板输送机在煤炭行业的应用十分广泛,它作为一种高效、连续的煤炭运输设备,被广泛应用于煤炭开采、选煤、储煤和装车等环节。在煤炭开采中,刮板输送机能够适应不同的地形和采煤工艺,将煤炭从工作面输送到转载机上,再经过皮带输送机等设备运输到地面。

6.液压支架
液压支架是用来控制采煤工作面矿山压力的结构物。采面矿压以外载的形式作用在液压支架上。在液压支架和采面围岩相互作用的力学系统中,若液压支架的各支承件合力与顶板作用在液压支架上的外载合力正好同一直线,则该液压支架对此采面围岩十分适应。

二、煤炭装备制造产业链
中国煤炭机械装备制造业已经逐步形成了完整的制造体系,为煤矿提供了高质量的装备,改变了煤炭工业的落后面貌,煤炭开采由劳动密集型向资本和技术密集型转化。煤炭机械装备制造行业的上游主要是金属材料、液压部件、轴承类电器元件等行业,下游则是煤炭行业。

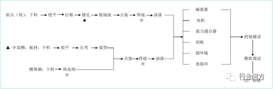
三、煤炭装备制造生产工艺流程
1.采煤机生产工艺流程

2.掘进机生产工艺流程

3.刮板输送机生产工艺流程

4.液压支架生产工艺流程

四、中国煤炭装备制造行业情况

五、中国主要煤炭装备制造企业情况
2022年度中国煤炭机械工业50强企业排名前十的企业为:天地科技、中国煤矿机械装备、郑州煤矿机械集团、山东能源集团装备制造集团、三一重型装备、晋能控股装备制造集团、平煤神马机械装备集团、中煤张家口煤矿机械、西安重工装备制造集团、兖矿东华重工。
与2021年相比,十强煤矿机械企业的变化比较小,仅有排名第十的兖矿东华重工为新面孔,其余9家均为上一年的十强,天地科技蝉联了榜首,煤机销售收入为161.18亿元;郑州煤矿机械集团煤机销售收入122.59亿元突破百亿门槛,由上一年的第四上升至第三。

以下为2022年,中国TOP4煤炭装备企业的主营产品结构:

六、中国煤炭装备制造行业展望
1.煤炭机械装备将进一步向自动化、智能化方向升级
煤炭企业对于煤机产品需求不断提升的同时,对煤机产品的功能也提出了更高的要求,开始寻求操作更简单、安全性更高、功能更强大的机械装备,这一方面是煤炭生产企业本身对于生产效率和生产安全的进一步要求,另一方面也是为了顺应新一代产业工人对于工作环境要求不断提高这一趋势。煤炭企业的现实需求倒逼煤机企业必须在传统设备的基础上进一步加大投入研发,加快突破原有技术瓶颈,逐步向自动化、智能化方向进行产品革新升级。

同时,新一代信息技术和人工智能的发展也为煤机产品向自动化、智能化方向升级带来了可能。未来,煤炭机械装备的自动化、智能化水平将快速提升。
2.煤炭机械装备向多功能、集成化方向发展
保障煤炭开采的安全性,提高煤炭开采的效率是煤炭企业永恒的追求。而提高煤炭开采的机械化程度,减少煤炭开采过程中的人员投入,是保障煤炭安全开采的必要手段;另一方面,简化煤炭开采作业流程,优化工序之间的有效衔接,则是提高生产作业效率的有效方法。因此,未来,煤炭机械装备除进一步朝自动化、智能化方向发展外,还会向多功能、集成化方向发展。

3.市场规模快速增长,行业集中度将越来越高
我国煤炭装备制造行业在上世纪九十年代前行业集中度较高,大型煤炭装备制造企业多为原煤炭部直属企业,处于垄断地位;进入九十年代,煤炭装备制造企业的管理下放到了地方,行业集中度有了一定的下降;2002年以后煤炭行业开始复苏,煤炭价格的上涨和煤炭产量的扩张带动煤炭装备制造行业的大发展,煤炭装备行业的市场规模快速增长,虽然主要企业的业务规模也有较大幅度的提高,但总体而言行业集中度仍然偏低,未来行业集中度的提升将是大势所趋。
4.专业分工突出而成套工作面采煤设备生产企业较少
长期以来,我国煤炭装备制造企业一直处在专业化分工的状态,行业内主要企业多以生产单一产品为主,如鸡西煤矿机械有限公司主要生产采煤机;中煤张家口煤矿机械有限责任公司主要生产刮板输送机。煤炭装备制造业属机械装备制造业,涉及机械、材料、电子等多个领域,由于跨领域加工制造需要的技术水平和产品设计能力较强,因而能够生产成套工作面采煤设备的企业较少,成为制约我国煤炭装备制造企业发展的重要瓶颈之一。随着煤炭工业的快速发展,使国内煤炭装备市场成为国际上重要的煤炭技术装备市场之一,煤炭装备制造企业竞争加剧,联合重组活跃,中国煤矿机械装备集团公司、天地科技股份有限公司、太原重型机械集团有限公司等公司通过并购重组实现了产品结构的多元化。

5.产品从小型向大型过度
随着煤矿安全投入的加大,煤矿机械化程度大大提高,煤炭开采已基本脱离手工、半手工炮采状态,同时,煤炭机械设备也实现了升级换代,产品从小型、轻型向大型、重型过渡,附加值高的单机和成套设备的产量有了较大幅度的提高。

6.煤炭装配制造行业越来越重视绿色制造技术



