推广 热搜: 采购方式  甲带  滤芯  气动隔膜泵  带式称重给煤机  减速机型号  无级变速机  链式给煤机  履带  减速机 

187个基础电路图,看完别再说电工难当了!

   日期:2024-04-18 14:03:47     来源:网络整理    作者:本站编辑    评论:0    

限时领取-史上最全的各类工控软件资料!

点击上方红字,免费领资料

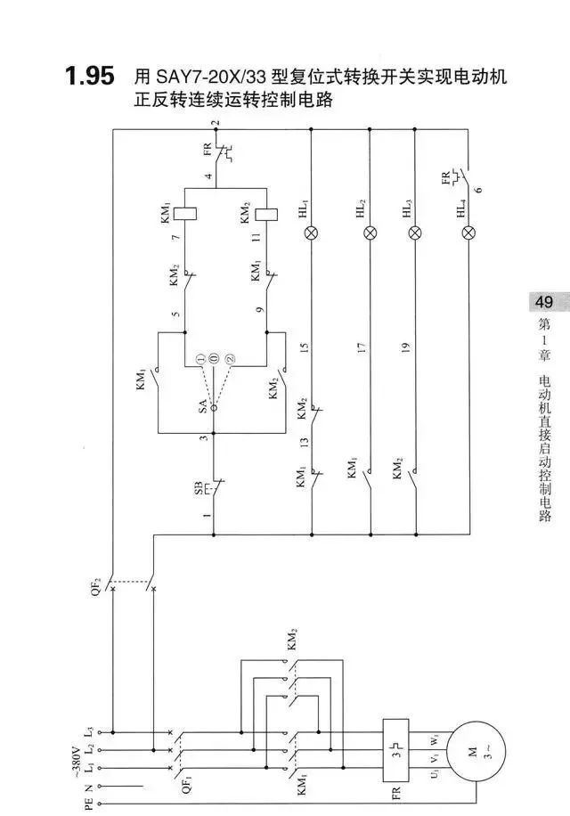
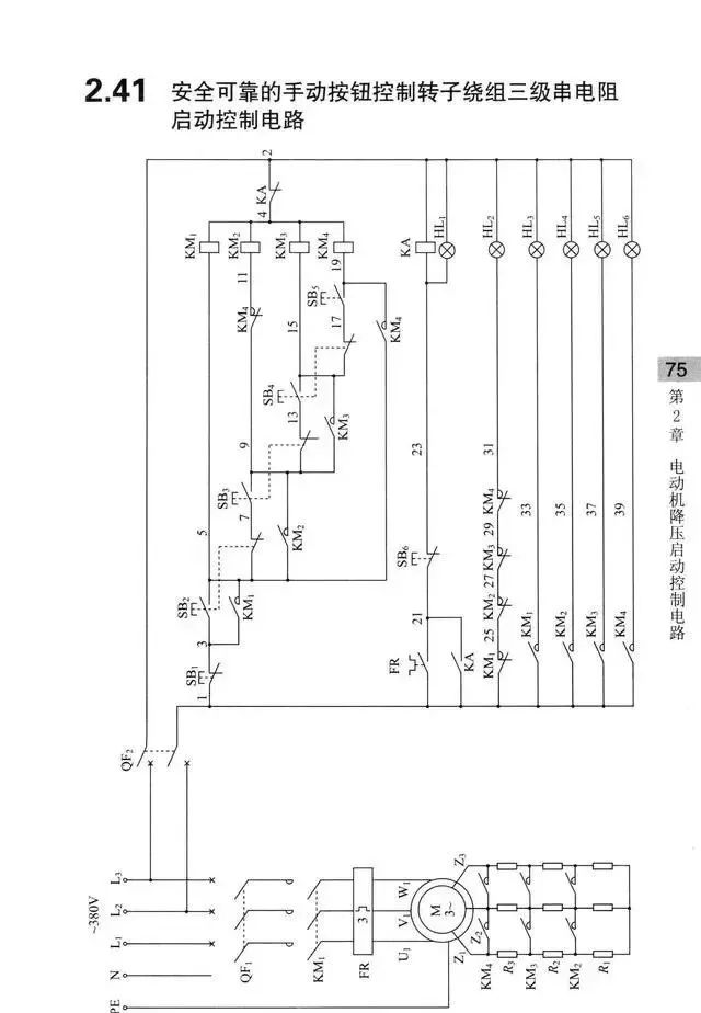
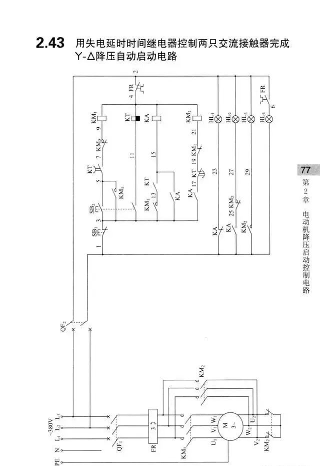
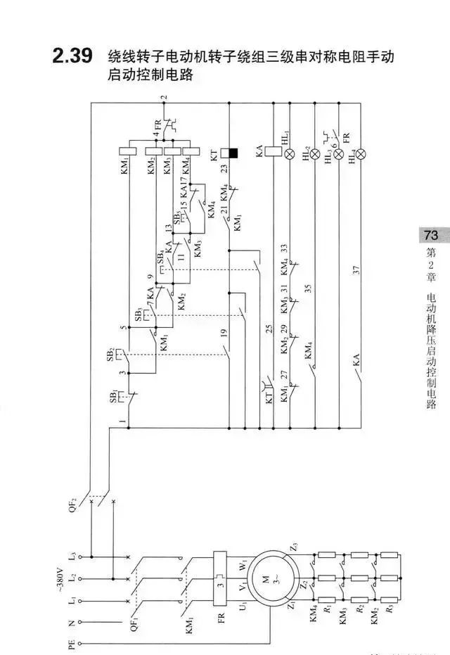
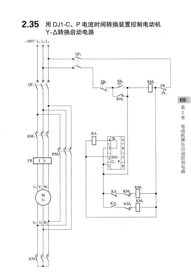
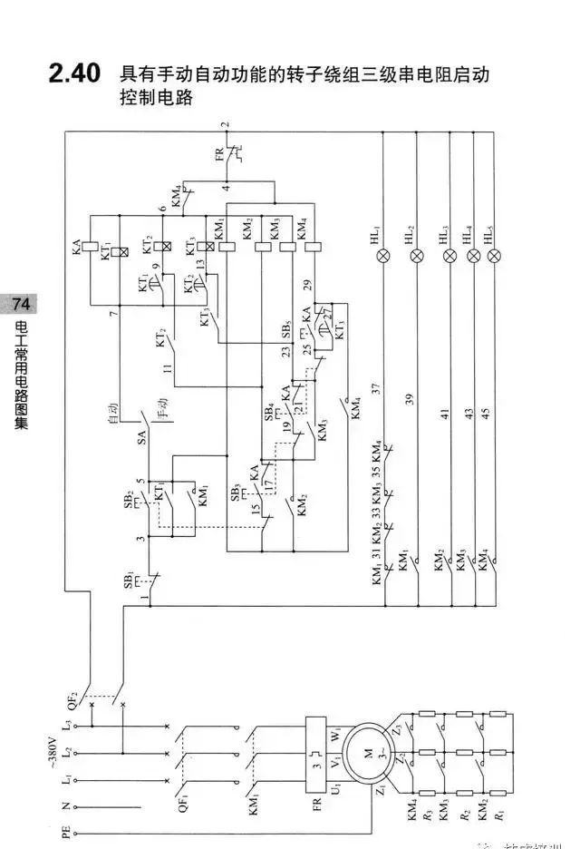
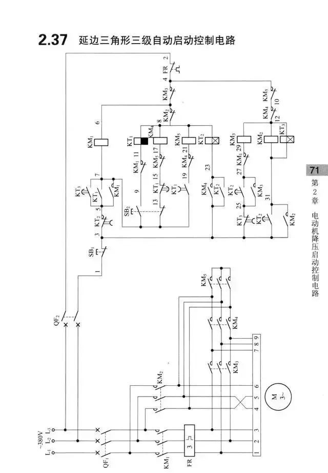
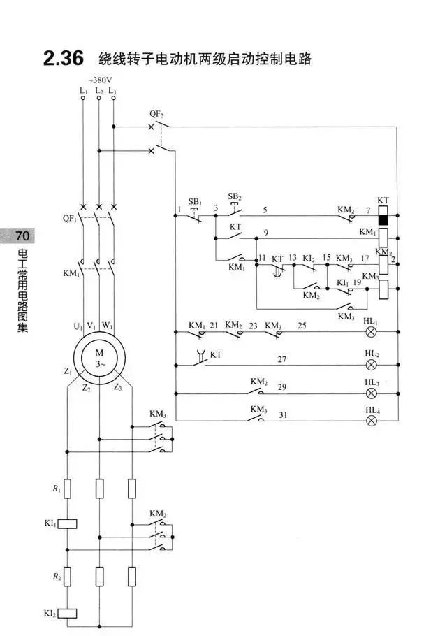
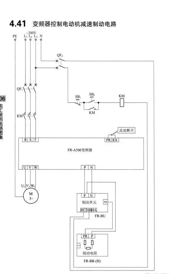
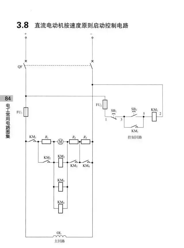
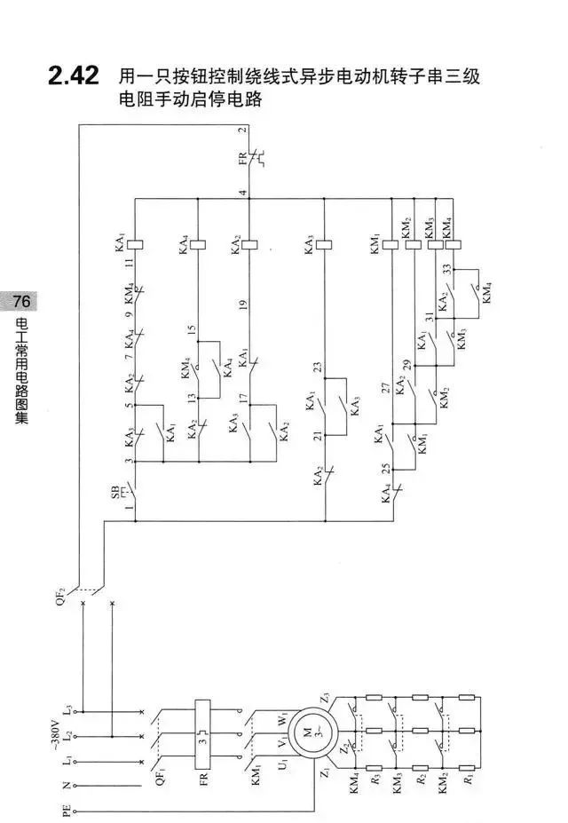
这些控制电路都是380V,实际中也可能有220V、110V、36V、24V等等。有的也有交流直流之分,在这里就不一一细说了,大家可以看到这些图后,举一反三。

来源:网络,版权归原作者所有,侵删

 
打赏
 
更多>同类资讯
0相关评论

推荐图文
推荐资讯
点击排行
网站首页  |  关于我们  |  联系方式  |  使用协议  |  版权隐私  |  网站地图  |  排名推广  |  广告服务  |  积分换礼  |  网站留言  |  RSS订阅  |  违规举报  |  皖ICP备20008326号-18
Powered By DESTOON