




































































01 生物转盘二级处理流程

02 生物吸附法


03 氧化渠的典型布置

04 完全混合法基本流程

05 曝气生物滤池的污水处理系统典型工艺流程

06 污水处理典型工艺流程

07 氧化沟工艺

08 中水回用处理典型工艺流程

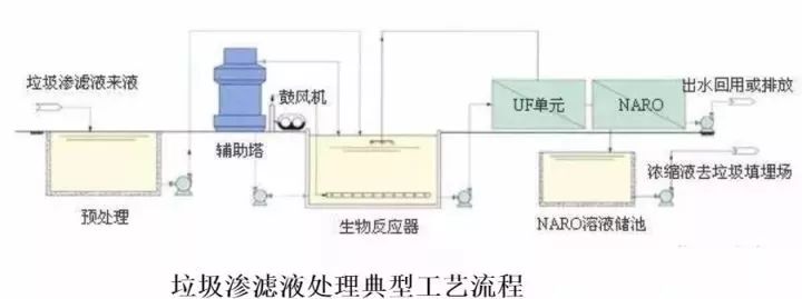
09 垃圾渗滤液典型工艺流程

10 城市污水回用处理工艺

11 钢铁乳化液处理典型工艺流程

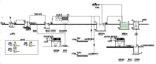
12 城市污水处理工艺流程图

13 污水处理厂典型工艺流程图

14 造纸污水处理工艺流程

15 屠宰废水处理工艺流程

16 CAST污水处理工艺

17 酸洗磷化废水处理工艺

18 高矿化度矿井排水深度处理新工艺流程图

19 脱硫废水处理工艺

20 农药废水处理工艺流程图

21 高矿化度矿井排水深度处理新工艺流程图

22 膜法处理石化废水处理工艺流程

23 生活污水处理-CASS工艺

24 MBR工艺处理制药废水

25 污水处理工艺流程图

26 城市污水处理工艺流程图

27 传统活性污泥法工艺流程图

28 MBFB工艺

29 电镀污水处理工艺流程


30 脱硫废水处理工艺

31 塑胶电镀废水处理工艺图

32 炼油厂典型的废水处理工艺流程

33 制糖废水处理工艺流程图

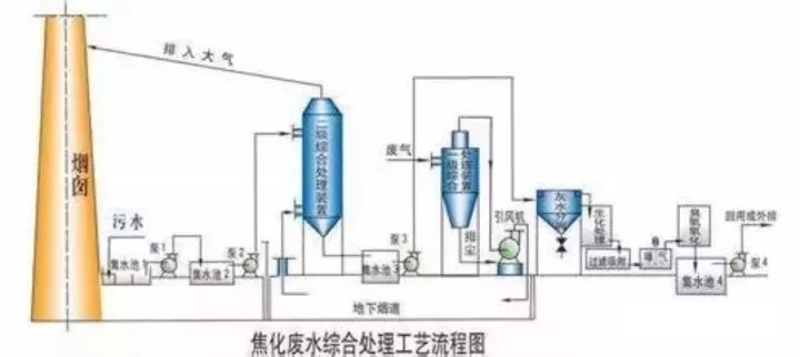
34 焦化废水处理工艺流程


35 高浓度氨氮废水处理工艺流程图

36 cass工艺废水处理流程图

37 污水处理工艺流程组态图

38 SBR污水处理工艺

39 A2O工艺流程图

40 污水处理的PLC自控系统

41 GW-T型整体地埋式隔油池

42 电镀污水处理设备

43 这是生活污水净水工艺

44 生活污水处理设备与工艺

45 MBR膜生物反应器工艺流程

46 反硝化除磷或其他脱氮工艺

47 污水处理设备污水处理工艺流程

48 ETRB悬链式污水处理曝气工艺及装置

49 ITT污水深度处理工艺及主要设备

50 LP型一体化污水处理设备

51 污水处理技术工艺流程图详解

52 淀粉废水

53 果汁废水

54 含铅废水处理工艺流程图

55 合成革废水处理工艺流程图

56 化工废水处理工艺流程图

57 化纤废水处理方案

58 焦化废水处理工艺流程图

59 垃圾渗透液废水工艺流程图

60 磷化废水废水处理工艺流程图

61 印染废水工艺流程图

62 制药废水处理工艺流程图



