新编实用电工电路600例,是由两本电子书组成,一本是“新编实用电工电路400例”,另外一本是“新编电工实用线路200例”
“301个电气控制实例”是电气控制电路第2版,增加了常见、典型的控制电路工作原理介绍,按图接线十分方便。
“电工识图基础入门”是精心筛选和分析常用、典型的电工电路图,合计235页。囊括电气工具、常用电气设备和PLC控制系统,全面使用讲解细致。
33页“电气元器件”PPT,是包含多个常见元器件的实用型资料,内容根据5大用途一一阐述,介绍了电气线路中常见的低压电器基本控制元件。
“高压电气二次回路原理图及讲解”是涵括了36种高压电气回路工作原理知识及接线图,继电器、断路器、闪光装置j接线图等等。

内容包括:电动机控制电路、机械设备的控制电路、PLC硬件结构、功能表、指令应用,400多页详细教程资料!
简介
本书精选了低压电器电路设备控制电路、供电电路、检测与报警电路以及电于电路等常用的电工电路400余例






详细地讲解了电路的原理和工作过程。本书所选资料来自生产实践,内容真实可信、通俗易懂,可以帮助读者解决工作生活中遇到的问题。

赶快识别图中二维码

扫码免费领取!
简介
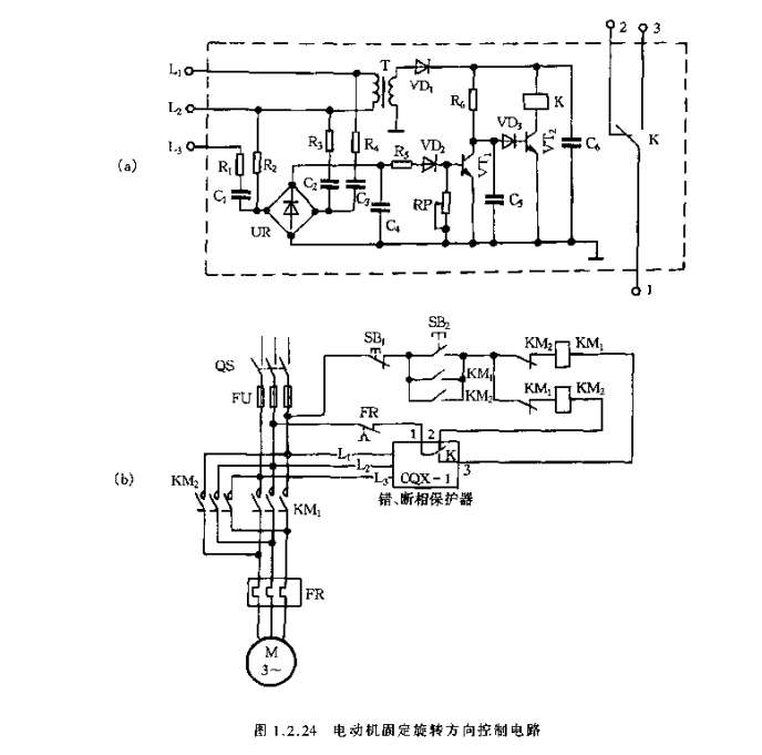
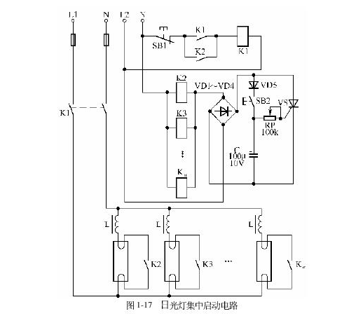
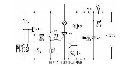
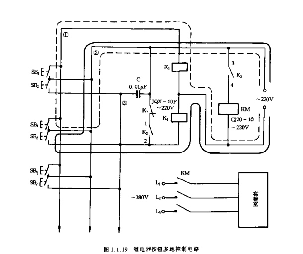
本书精选了新颖、实用的电工线路200例,包括灯光电路、电动机单向运转全压启动控制电路、电动机正反向运转全压启动控制电路、电动机减压启动控制电路、电动机制动控制电路、电动机保护电路、电动机调速电路、直流电动机控制电路、常用机械设备的电气控制电路、自动控制电路、电工经验电路以及电子电路。






书中对每个电路的工作原理作了简要说明。可供广大电工人员、电子爱好者以及职业技术院校相关专业师生阅读参考。
简介
本书收集了常用典型电气控制电路共300多例,包括各种电动机控制电路、低压变电站系统与馈出回路控制电路及电流表、电压表、电度表接线电路。为了便于读者学习和理解




本书在第一版的基础上增加了电动机保护器、微电脑遥控电路以及部分控制电路的实物接线图。本书适合初学电工者及初、中级电工阅读。
简介
本书重点讲解了电工识图基础知识,常用电气设备及其电路图,电路接线图的识图方法与步骤,介绍了常用电工测量仪及其接线,常用电路及其控制系统电路识图的实例。






另外,还讲解了由PLC组成的控制电路电气原理图和接线图的识图方法,PLC编程语言、编程原则和方法,详细解读了PLC可编程控制器的应用电路实例。

赶快识别图中二维码

扫码免费领取!



内容过多,只摘选部分展示
简介
涵括了36种高压电气回路工作原理知识及接线图,继电器、断路器、闪光装置接线图等等。



PPT内容包含各种电动机控制电路、机械设备的控制电路、PLC硬件结构、功能表、指令应用等400页详细教程资料
因内容较多无法全部展示,需要的小伙伴,直接扫描下方二维码免费领取!











赶快识别图中二维码

扫码免费领取!




