推广 热搜: 采购方式  滤芯  甲带  气动隔膜泵  减速机  减速机型号  带式称重给煤机  履带  无级变速机  链式给煤机 

3月28日环保设备行业海内外情报汇总:KIST开发太阳能绿色制氢设备耐久性评估技术;锐思环保2023年营收同比增长59.07%

   日期:2024-03-29 01:27:00     来源:网络整理    作者:本站编辑    浏览:18    评论:0    
本文由定制化的企业情报智能服务平台

——【情报强企】提供

市场商机

包头市生活垃圾焚烧发电项目
标签:#余热锅炉
该新建项目处于管理服务招标阶段,位于内蒙古自治区包头市,总投资60000万元。项目规模为日处理生活垃圾800吨,以及餐厨垃圾处理。
国能(山东)能源环境有限公司国能神福(龙岩)龙源火电协同污泥处理项目EPC总承包项目建安工程招标公告
标签:#污泥
国能(山东)能源环境有限公司发布国能神福(龙岩)龙源火电协同污泥处理项目EPC总承包项目的招标公告,内容包括建筑施工、安装施工、单体调试、系统调试配合、试运行配合、消缺、交付投用、性能测试、消防设施的第三方检测与验收移交工作、资料移交等。

行业动态

【境外消息】KIST开发太阳能绿色制氢设备耐久性评估技术

标签:#녹색 수소

韩国科学技术研究院(KIST)的研究团队开发了一种新技术,用于评估太阳能驱动的绿色制氢装置的耐久性。该技术通过模拟实际太阳能输出波动性,采用最短1秒的阶段持续时间,准确评估装置在电力变动条件下的耐久性。
한국과학기술연구원(KIST) 연구진은 태양광으로 움직이는 녹색 수소제조장치의 내구성을 평가하는 신기술을 개발했다.이 기술은 실제 태양광 출력 변동성을 시뮬레이션해 최단 1초의 단계 지속시간을 적용해 전력 변동 조건에서 장치의 내구성을 정확하게 평가한다.
【境外消息】英国首个废物转化为能源的碳捕获试点计划公布
标签:#waste heat boiler
Enfinium与日立HZI合作,计划于2024年7月在英国Ferrybridge 1工厂安装碳捕获试点,每天捕获一吨二氧化碳,为期12个月。该项目是Enfinium实现净零目标的一部分,Enfiniu计划投资8亿英镑扩大碳捕获规模。
Infinium is partnering with Hitachi HZI to install a carbon capture pilot at the Ferrybridge 1 factory in the UK in July 2024, capturing one ton of carbon dioxide per day for a period of 12 months. This project is part of Enfine's goal of achieving net zero, and Enfine plans to invest £ 800 million to expand its carbon capture scale.
【境外消息】tacimnicas Reunidas和Sterling计划在印度建造1兆瓦的氢电解槽
标签:#Electrolyzer
西班牙工程公司Técnicas Reunidas与印度EPC公司Sterling签署了在印度联合开发1兆瓦氢电解槽的协议,计划于2024年底投入使用,并有望扩大到10兆瓦。
Spanish engineering company T é cnicas Reunidas has signed an agreement with Indian EPC company Sterling Generators to jointly develop a 1-megawatt hydrogen electrolysis cell in India. The plan is to put it into use by the end of 2024 and is expected to expand to 10 megawatts.
【境外消息】埃克森美孚在与JERA达成氨协议后推动氢IRA税收抵免
标签:#green hydrogen
埃克森美孚公司与日本电力株式会社签署协议,将向后者出售由天然气生产的氢气。为了推动此项目,埃克森美孚敦促美国政府根据《通胀削减法案》扩大税收抵免,将天然气生产的氢气纳入补贴范围。
ExxonMobil has signed an agreement with Nippon Electric to sell hydrogen produced from natural gas to the latter. In order to promote this project, ExxonMobil urged the US government to expand tax credits under the Inflation Reduction Act and include hydrogen produced from natural gas in subsidies.
世界最先进高效超超临界循环流化床锅炉项目完成重要节点
标签:#东方锅炉
3月22日,东方锅炉供货的云能红河电厂扩建工程1×700MW高效超超临界循环流化床项目锅炉钢架大板梁开吊,标志着锅炉受热面进入安装高峰。该项目是云南省“十四五”重点项目,采用了世界最先进的高效超超临界循环流化床发电技术。
锐思环保2023年营收同比增长59.07%
标签:#资源化 #烟气治理
成都锐思环保技术股份有限公司于3月25日发布2023年年度报告,报告期内,公司实现营业收入451,299,575.75元,较上年同期增长 59.07%。该公司所属行业为大气污染治理中的脱硝领域和水处理中的脱硫废水处理。

前沿技术

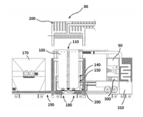
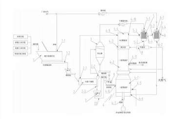
[发明专利] 用于废物转化为能源的环保型超高温热分解系统
标签:#汽轮机 #锅炉
朴汶柱公开了一种用于废物转化为能源的环保型超高温热分解系统。系统包括热分解室、双层空气幕、油喷嘴、切碎机、螺旋输送器、热产生室、蒸汽室、集尘器和监控装置。其中热分解室无需辅助燃料,双层空气幕确保污染物停留超2秒。
[发明专利] 一种无害化处置污泥的系统及方法
标签:#污泥
无锡雪浪环境科技股份有限公司公开了一种无害化处置污泥的系统,其系统结构简单,投资运行维护成本较低,适于广泛推广使用。同时,该专利也公开了一种无害化处置污泥的方法。
本文内容来源于网络资料,由【情报强企】整理
微信扫码获取企业定制情报↓↓↓
关注情报强企↓↓精彩更多~
 
打赏
 
更多>同类资讯
0相关评论

推荐图文
推荐资讯
点击排行
网站首页  |  关于我们  |  联系方式  |  使用协议  |  版权隐私  |  网站地图  |  排名推广  |  广告服务  |  积分换礼  |  网站留言  |  RSS订阅  |  违规举报  |  皖ICP备20008326号-18
Powered By DESTOON