低压电工作业、高压电工作业、焊接与热切割作业、高处作业、制冷与空调作业、危化品经营生产、安全员
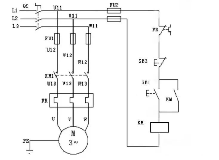
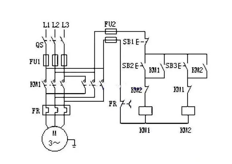
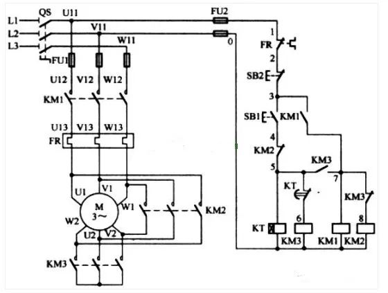
应聘电工免不了要面试。电气主管为了考察你的电工基本知识,往往会叫你画张简单的电路图。下面这三张图是很多电工主管面试电工最喜欢考的,会画这三张图,还能讲明白它的控制过程,恭喜你工作有望了!






低压电工作业、高压电工作业、焊接与热切割作业、高处作业、制冷与空调作业、煤矿安全作业、金属非金属矿山作业、石油天然气安全作业、冶金(有色)生产安全作业类、危险化学品安全作业类、烟花爆竹安全作业、危化品经营生产、电工知识大全、安全员
【电工知识大全】
高低压电工作业电工证考试题库,等级证题库免费练习,高压低压电工技术学习视频,各类电工资料汇总,电工人了解新技术新设备的窗口,全民安全用电学习平台。长按图片,识别二维码关注。

长按图片识别二维码关注


