仪器仪表
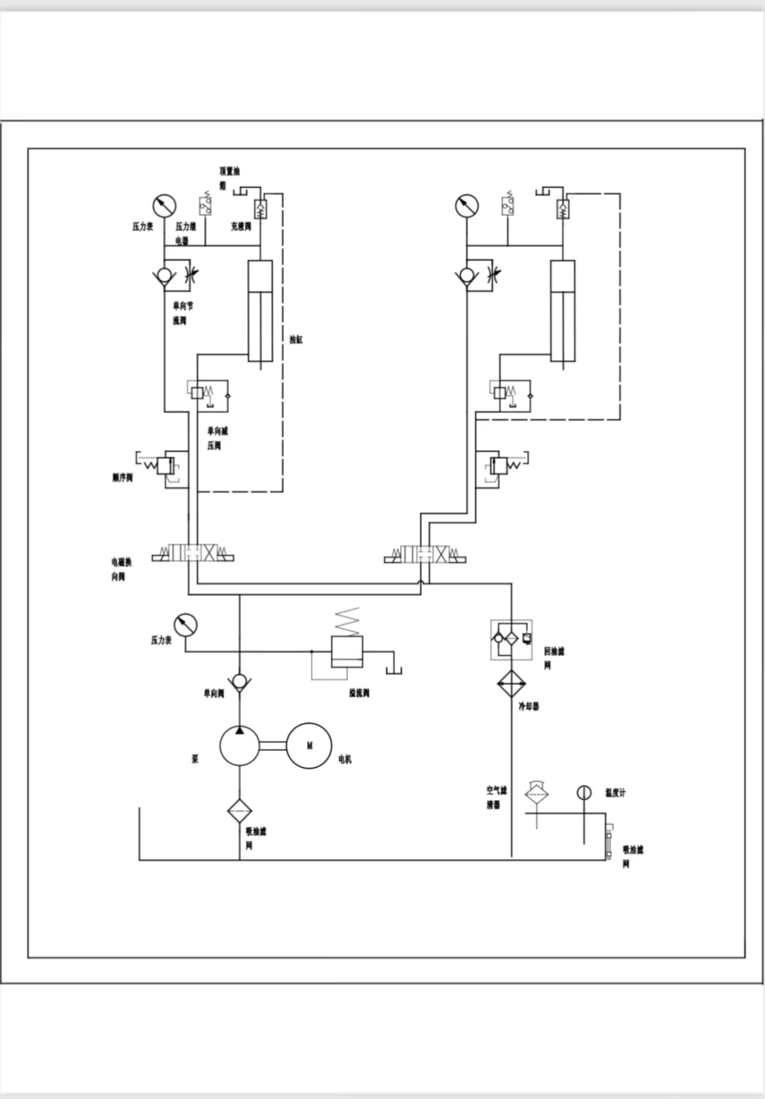
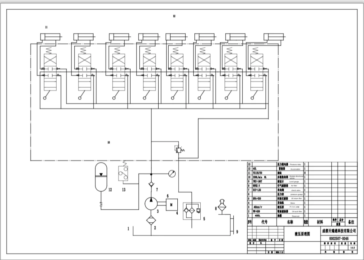
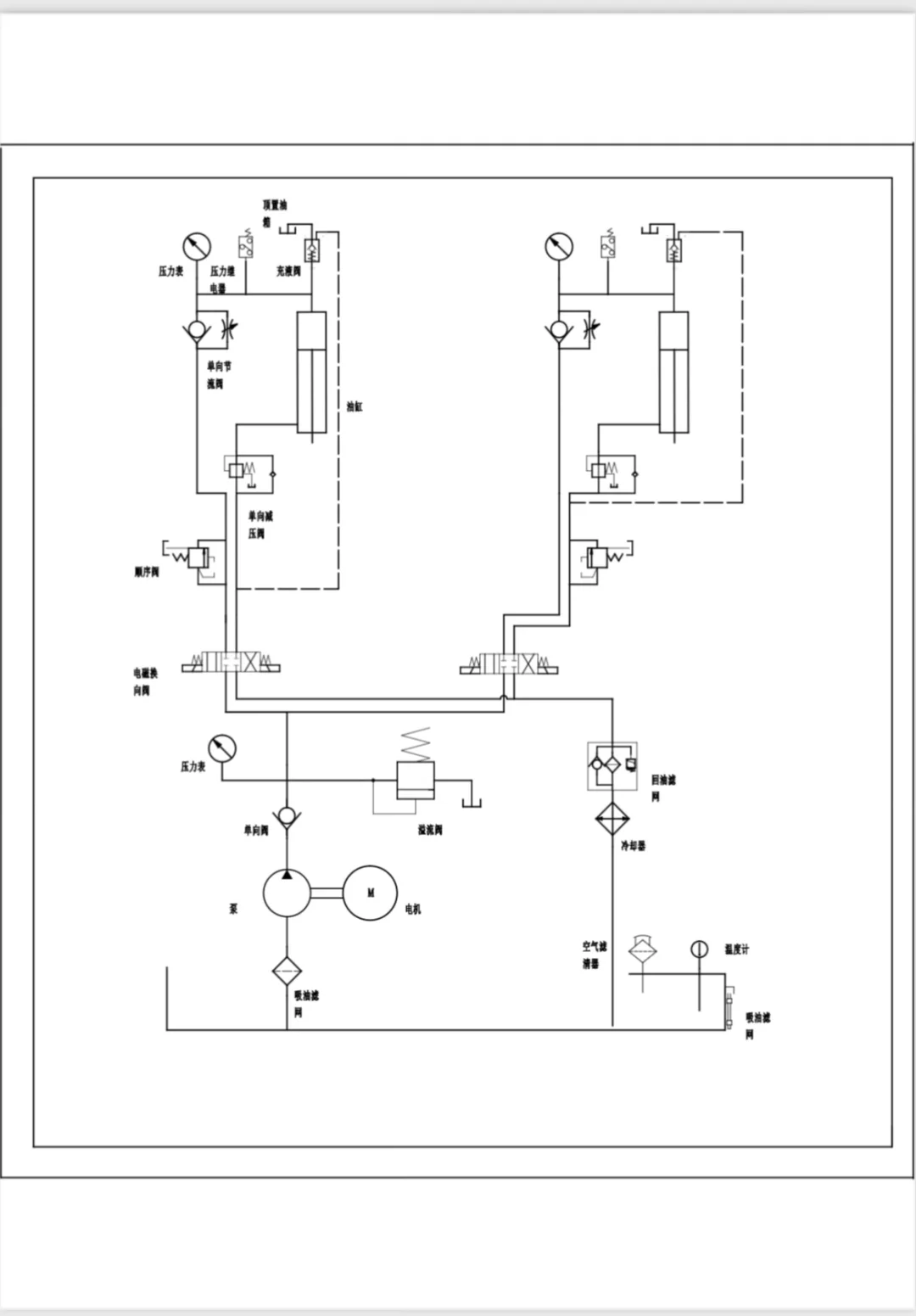
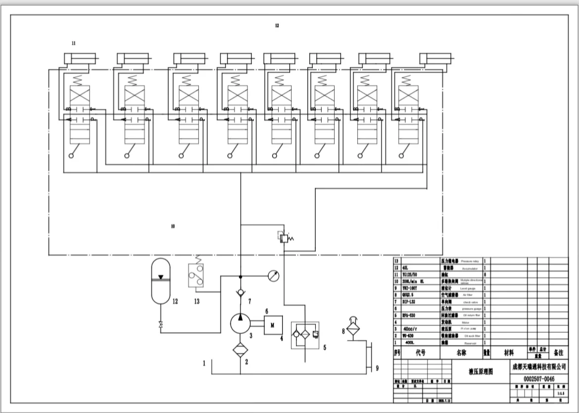
液压系统设计,设计原理图,设计油缸图
2025-11-08 09:58
液压系统设计,设计原理图,设计油缸图

液压系统设计,设计原理图,设计油缸图

液压系统设计,设计原理图,设计油缸图

液压系统设计,设计原理图,设计油缸图

液压系统设计,设计原理图,设计油缸图

液压系统设计,设计原理图,设计油缸图

液压系统设计,设计原理图,设计油缸图

设计液压系统、设计液压站、原理设计出图、油缸设计出图、机械制图.#机械设计
发表评论
0评